首   頁  公司簡介  產品中心  質理體系  銷售網絡  聯系我們
 
防爆型熱電阻
高溫防腐熱電偶
鉑銠熱電偶
插座式熱電阻
多點熱電偶
鎧裝熱電偶
裝配式熱電偶
裝配式熱電阻
端面熱電阻
鎧裝熱電阻
高溫高壓熱電阻
壓簧式固定熱電偶
防爆熱電偶
耐磨切斷熱電偶
耐磨耐腐型熱電偶/阻
電站測溫用熱電偶/阻
一體化溫度變送器
爐壁熱電偶
吹氣熱電偶
爐頂熱電偶
直角彎頭熱電偶
耐磨阻漏熱電偶
雙金屬溫度計
隔爆雙金屬溫度計
熱套式雙金屬溫度計
電接點雙金屬溫度計
溫度變送器模塊
就地溫度顯示儀
帶熱電偶/熱電阻雙金屬溫度計
多點防爆熱電偶
SKW-B防爆數字溫度顯示儀
微細鎧裝熱電偶
耐磨熱電偶
隔爆就地數字溫度顯示儀
多點溫度計
不銹鋼電接點雙金屬溫度計
耐震遠傳雙金屬溫度計
熱套式熱電偶(熱電阻)
鎧裝鉑銠熱電偶
熱電阻芯
多點熱電阻
全不銹鋼液體壓力式溫度計
導軌式溫度變送器
數顯一體化溫度變送控制器
 
  電磁流量計的工作原理
  氧化鋯氧傳感器的原理及應用
  有害氣體檢測報警儀選用原則
  我國計量用儀器儀表的發展和現狀
  國內儀器儀表行業將發生高科....
  西安交大研制出超高溫沖擊壓....
  采用半導體精密溫度傳感......
  智能溫度傳感器的發展趨勢
  簡述幾種氣體檢測傳感器.....
  利用傳感器技術制造智能服裝
  新型傳感器監控魚群數量
   
 
聯系方式
 電話(市場部):0517-86851868  
        0517-86882048
        0517-86881908
   (拓展部):0517-86882683
 傳真:0517-86851869
 節假日商務聯系電話:
 何經理:13655238295
 紀經理:18015196880
 郵編:211600
 網址:http://m.tutu08.com/
    http://www.sukeyb.com/
 E-mail:china-suke@163.com
     sukeyb@163.com
 地址:江蘇省金湖縣工業園區環城西
 路269號
 您現在的位置 > 首頁 > 產品中心
     

 

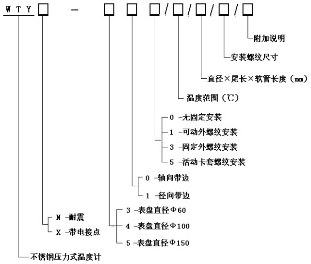
WTY系列全不銹鋼液體壓力式溫度計



  WTY系列全不銹鋼液體壓力式溫度計能顯示被測液體、氣體的溫度。由于其溫包體積小、耐震動、靈敏度高、壽命長、安裝方式多樣等優點,被廣泛應用于石油化工、機械、制藥、食品、船舶等生產過程中的檢測和控制。
工作原理:
利用感溫包中液體受熱膨脹而使彈性元件產生偏轉來帶動度盤轉動指示出被測介質的溫度。
技術參數:
精度等級:2.5%
測溫范圍:0~600℃各檔可選
表面直徑:Φ100
表盤材質:不銹鋼
表盤方向:軸向(帶邊)、徑向(帶邊)
連接螺紋:M27×2、G1/2”等
溫包尺寸:Φ10×150mm(外觀形狀及毛細管長度可根據用戶要求定制)。
溫包材料:不銹鋼
毛細軟管長:2~20M
毛細管材質:不銹鋼
產品選型

功    能:耐震壓力式溫度計電接點壓力式溫度計


 版權所有:江蘇省蘇科儀表有限公司       技術支持│易品網絡
溫度儀表事業部  壓力儀表事業部  流量儀表事業部   校驗儀表事業部   顯示儀表事業部  變送器儀表事業部  電線電纜事業部