首   頁  公司簡介  產品中心  質量體系  銷售網絡  聯系我們
 
  溫度儀表系列
  壓力儀表系列
  流量儀表系列
  校驗儀表系列
  顯示儀表系列
  變送器儀表系列
  電線電纜系列
 
  電磁流量計的工作原理
  氧化鋯氧傳感器的原理及應用
  有害氣體檢測報警儀選用原則
  我國計量用儀器儀表的發展和現狀
  國內儀器儀表行業將發生高科....
  西安交大研制出超高溫沖擊壓....
  采用半導體精密溫度傳感......
  智能溫度傳感器的發展趨勢
  簡述幾種氣體檢測傳感器.....
  利用傳感器技術制造智能服裝
  新型傳感器監控魚群數量
   
 
聯系方式
 電話(市場部):0517-86851868  
        0517-86882048
        0517-86881908
   (拓展部):0517-86882683
 傳真:0517-86851869
 節假日商務聯系電話:
 何經理:13655238295
 紀經理:18015196880
 郵編:211600
 網址:http://m.tutu08.com/
    http://www.sukeyb.com/
 E-mail:china-suke@163.com
     sukeyb@163.com
 地址:江蘇省金湖縣工業園區環城西
 路269號
 您現在的位置 > 首頁 > 溫度儀表 > 全不銹鋼液體壓力式溫度計
     

 

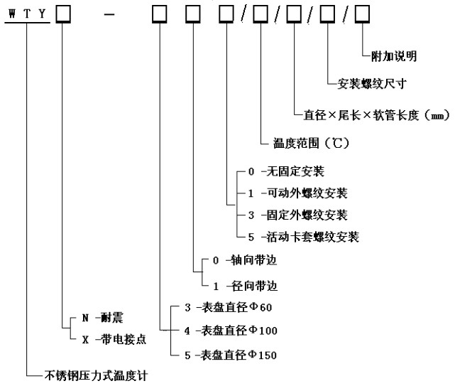
WTY系列全不銹鋼液體壓力式溫度計

 


   WTY系列全不銹鋼液體壓力式溫度計能顯示被測液體、氣體的溫度。由于其溫包體積小、耐震動、靈敏度高、壽命長、安裝方式多樣等優點,被廣泛應用于石油化工、機械、制藥、食品、船舶等生產過程中的檢測和控制。
工作原理:
利用感溫包中液體受熱膨脹而使彈性元件產生偏轉來帶動度盤轉動指示出被測介質的溫度。
技術參數:
精度等級:2.5%
測溫范圍:0~600℃各檔可選
表面直徑:Φ100
表盤材質:不銹鋼
表盤方向:軸向(帶邊)、徑向(帶邊)
連接螺紋:M27×2、G1/2”等
溫包尺寸:Φ10×150mm(外觀形狀及毛細管長度可根據用戶要求定制)。
溫包材料:不銹鋼
毛細軟管長:2~20M
毛細管材質:不銹鋼
產品選型

功    能:耐震壓力式溫度計、電接點壓力式溫度計


 版權所有:江蘇省蘇科儀表有限公司       技術支持│易品網絡
溫度儀表事業部     壓力儀表事業部    流量儀表事業部    校驗儀表事業部    顯示儀表事業部    變送器儀表事業部    電線電纜事業部